Характеристики
Тип изделия
—
Парогенератор
Вид товара
—
Парогенератор
Высота, мм
—
490
Ширина, мм
—
560
Глубина, мм
—
320
Минимальный объём помещения, м3
—
20
Все характеристики
551 694 ₽/шт
Нашли дешевле?
В корзину
Купить в 1 клик
Цена действительна только для интернет-магазина и может отличаться от цен в розничных магазинах
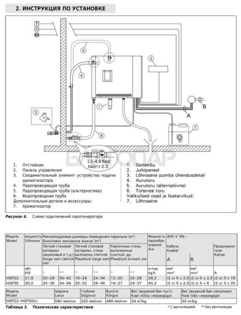
Парогенератор Harvia HELIX PRO HGP 22
Мощностью 21.6 кВт с контрольной панелью
Парогенератор разработан специально для использования в общественных банях и в спа-салонах, где требуется высокая производительность. Модель спроектирована так, чтобы работать надежно и без сбоев, что гарантирует максимально приятные ощущения от посещения паровой бани.Harvia HGP очень легко устанавливается. Управляется парогенератор выносной сенсорной панелью, которая позволяет задавать температуру, время включения устройства, управлять подачей ароматизаторов в парилку, освещением и вентиляцией в парилке.
Модели: HGP22 и HGP30. К основному парогенератору можно подключить до 3 дополнительных парогенераторов HGX11L, управляемых единой панелью управления.
Парогенератор HGP имеет встроенный автоматический дренажный клапан. Автоматический дренажный клапан служит для промывки парогенератора, которая производится через установленные интервалы, а также при выключении парогенератора. Данная процедура позволяет удалять отложившийся в паровом парогенераторе известковый налет. Чтобы продлить срок эксплуатации парогенератора, необходимо регулярно и полностью удалять известковый налет.
Парогенератор HGP имеет встроенное устройство подачи ароматизатора. Устройство для подачи ароматизатора можно настроить на автоматическое смешивание жидкого ароматизатора с паром. Устройство может использоваться с емкостью для ароматизатора маленького, так и большого размера.
Комплект поставки включает:
- парогенератор,
- панель управления,
- датчик температуры.
Парогенератор позволит получить максимум удовольствия, и насладиться любимой сауной в полной мере.
Тип изделия
Парогенератор
Вид товара
Парогенератор
Высота, мм
490
Ширина, мм
560
Глубина, мм
320
Минимальный объём помещения, м3
20
Максимальный объём помещения, м3
28
Габаритное исполнение
Прямоугольная
Монтажное исполнение
Навесная
Материал
Сталь
Нагревательный элемент
ТЭН
Напряжение, В
380
Автоочистка
Есть
Пульт управления
Выносной (в комплекте)
Цвет
Стальной
Серия
Harvia HELIX
Вес, кг
24
Страна производителя
Финляндия
Отзывы
Оставить отзыв
Загрузка отзывов...
Для покупки товара в нашем интернет-магазине выберите понравившийся товар и добавьте его в корзину. Далее перейдите в Корзину и нажмите на «Оформить заказ» или «Быстрый заказ».
Когда оформляете быстрый заказ, напишите ФИО, телефон и e-mail. Вам перезвонит менеджер и уточнит условия заказа. По результатам разговора вам придет подтверждение оформления товара на почту или через СМС. Теперь останется только ждать доставки и радоваться новой покупке.
Оформление заказа в стандартном режиме выглядит следующим образом. Заполняете полностью форму по последовательным этапам: адрес, способ доставки, оплаты, данные о себе. Советуем в комментарии к заказу написать информацию, которая поможет курьеру вас найти. Нажмите кнопку «Оформить заказ».
Данные условия доставки актуальны для заказов через интернет-магазин. Стоимость доставки при покупке в розничных магазинах или доставки материалов по договору отделки рассчитывается индивидуально.
Доставка по Москве
- Бесплатно при покупке товара от 35 000 руб.
- В остальных случаях стоимость доставки в пределах МКАД составит 2400 руб.
- За пределами МКАД стоимость доставки составит 2400 руб. + 100 руб./км. (При покупке товара от 35 000 руб. доставка 100р./км)
- Стоимость доставки материалов по договору отделки рассчитывается индивидуально.
Похожие товары

